
概述:
本产品是参照中华人民共和国冶金行业标准YB/T050-93《冶金设备用YNK齿轮减速器》,集几十年的精湛技术,优化设计而成的四级垂直轴硬齿面圆锥、圆柱齿轮减速器。
应用范围:
1.输入转速不大于1500转/分。
2.齿轮传动圆周速度不大于20米/秒。
3.工作环境为-40~45℃。如果低于0℃,启动前应预热至0℃以上。
4.广泛用于冶金、矿山、化工、建材、起重、运输、纺织、造 纸、食品、塑料、橡胶、工程机械、能源等工业部门。
性能特点:
1.减速器速比范围大:90~500。
2.机械传动效率高:大于91%。
3.齿轮均采用优质合金钢渗碳、淬火、精加工而成。
4.体积小、重量轻、精度高、承载能力大、效率高、寿命长、传动平稳、噪音低。
5.一般采用油池润滑,自然冷却,当热功率不能满足时,可采用循环油润滑,冷却盘管冷却。
6.易于拆检,易于安装。
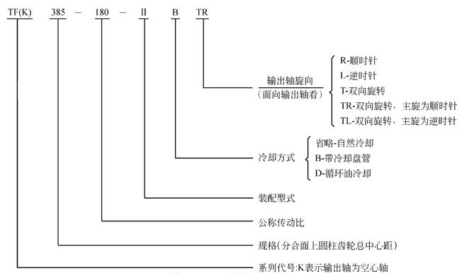
减速器规格及其表示方法:
1.规格:272,305,340,385,430,480,545,610,680,770,860,960,1080,1210,1360
2.表示方法:
装配型式
按输出轴分,TF可分为Ⅰ、Ⅱ、Ⅲ、Ⅳ、Ⅴ、Ⅵ、Ⅶ七种装配型式,TFK可分为Ⅰ、Ⅱ、Ⅲ、Ⅳ四种装配型式。如需配逆止器时请注明(一盘为自配)
上一页:TLC系列齿轮减速器
下一页:TD、TA、TM硬齿面减速机